
Honeywell T651A Line-Voltage Thermostat

Specifications
SUPER TRADELINE MODEL
TRADELINE models are selected and packaged to provide ease of stocking, ease of handling, and maximum replacement value. TRADELINE model specifications are the same as those of standard models except as noted below.
SUPER TRADELINE MODEL AVAILABLE:
T651A2028 Light Duty Line Voltage Thermostat.
FEATURES:
- Temperature scale range 35°F to 95°F.
- SPDT switch breaks heating contacts and makes cooling contacts on temperature rise.
- Automatic cooling anticipator for 120, 208, 240, and 277 Vac.
- Vertical faceplate with Fahrenheit scale and thermometer.
- Horizontal faceplate with Fahrenheit scale and thermometer.
- Blank vertical faceplate.
- Blank horizontal faceplate.
- Wallplate.
- Adjustable range stops.
- Locking cover screw.
STANDARD MODELS:
Ordering Information
When purchasing replacement and modernization products from your TRADELINE® wholesaler or your distributor, refer to the TRADELINE Catalog or price sheets for the complete ordering number, or specify:
- Order number.
- Accessories, if desired.
- Order additional components and system accessories separately.
If you have additional questions, need further information, or would like to comment on our products or services, please write or phone:
- Your local Honeywell Home and Building Control Sales Office (check the white pages of your phone directory).
- Home and Building Control Customer Satisfaction. Honeywell Inc., 1885 Douglas Drive North, Golden Valley, MN 55422-4386 (612) 951-1000.
In Canada—Honeywell Limited/Honeywell Limitee, 740 Ellesmere Road, Scarborough, Ontario M1P 2V9.
International Sales and Service offices in all principal cities of the world. Manufacturing in Australia, Canada, Finland, France, Germany, Japan, Mexico, the Netherlands, Spain, Taiwan, the United Kingdom, U.S.A.
ELECTRICAL RATINGS (A):
Wider temperature differential ranges can occur when used in cooling applications with current draws that are more than four amps. If a wider differential range is unacceptable, use a T6051 Heavy Duty Line Voltage Thermostat for a smaller differential range.
Pilot Duty: 125 VA.
- 7.2A Resistive: heating contacts only.
- Temperature Setting Range: 35°F to 95°F [2°C to 35°C] (with range stops removed).
- Storage Temperature: -40°F to 150°F [-40°C to 66°C].
- Fixed Differential: 2°F [1°C].
Switching Action:
- T451: SPST. Contacts are made on the temperature falls.
- T651: SPDT. Heating contacts break and cooling contacts make on temperature rise.
- T694: SPDT. Heating contacts break and cooling contacts make on temperature rise.
- Field Wiring Connections: No. 10 screw terminals on T451A/T651A; color-coded leads on T694 models.
- Dimensions: See Figs. 1 and 2.
- Finish: Brushed champagne gold and dark pewter faceplate; beige and brown case.
- Underwriters Laboratories Inc.: Listed.
ACCESSORIES:
- Q473A2006 Switching Subbase: Use with T651A for HEAT-OFF-COOL manual system switching.
- Q473B2005 Switching Subbase: Use with T451A/T652A for AUTO/OFF switching in heating-only or cooling-only applications.
- 220124A Faceplate vertical, Fahrenheit scale, with thermometer.
- 220124B Faceplate vertical, Celsius scale, with thermometer.
- 220124C Faceplate horizontal, Fahrenheit scale, with thermometer.
- 220124D Faceplate horizontal, Celsius scale, with thermometer.
- 220125A Faceplate horizontal, Fahrenheit scale, without thermometer.
- 220125B Faceplate vertical, Fahrenheit scale, without thermometer.
- 220125C Faceplate horizontal, Celsius scale, without thermometer.
- 220125D Faceplate vertical, Celsius scale, without thermometer.
- 220126A Faceplate horizontal, blank (concealed setpoint, without thermometer).
- 220126B Faceplate vertical, blank (concealed setpoint, without thermometer).
- 220213 Wallplate covers old T451A/T651A wall marks when installing new T451A/T651A.
- 199242 Wallplate covers old T694 wall marks when installing new T694.
- Supplied with SUPER TRADELINE model T651A.


Installation
WARNING
Do not use on electric heat. Possible fire hazard if T694A, B, and D are used on electric heat. T694F can be used on electric heat.
WHEN INSTALLING THIS PRODUCT:
- Read these instructions carefully. Failure to follow them could damage the product or cause a hazardous condition.
- Check the ratings given in the instructions and on the product to make sure the product is suitable for your application.
- The Installer must be a trained, experienced service technician.
- After installation is complete, check out the product operation as provided in these instructions.
CAUTION
Disconnect the power supply before making wiring connections to prevent electrical shock and equipment damage. Use copper wire only.
LOCATION
Select the same location as the control to be replaced, or select a new location about 5 ft. [1.5 m] above the floor, on an inside wall where there is good air circulation at an average room temperature. Do not install the thermostat where it may be affected by:
- Drafts or dead spots behind doors and in corners.
- Hot or cold air from ducts.
- Radiant heat from the sun or appliances.
- Concealed pipes and chimneys.
- Unheated (uncooled) areas behind the thermostat, such as an outside wall.
WIRING AND MOUNTING
Disconnect the power supply before making wiring connections to prevent electrical shock and equipment damage. All wiring must comply with applicable electrical codes, ordinances, and regulations. Use copper wire only. Make sure that the thermostat’s electrical rating is sufficient for the current requirements of controlled equipment, and that the listed voltage matches the power supply.
T451A/T651A THERMOSTATS (Fig. 3)
T451A/T651A Thermostats mount vertically on a 2 x 4 in. or 4 x 4 in. junction box. See Fig. 3. Use a 2 x 4 in. cover plate with a 4 x 4 in. junction. For horizontal mounting, the appropriate horizontal faceplate is required. Horizontal with thermometer and horizontal blank faceplates are packaged with the T651A2028 SUPER TRADELINE model. For additional faceplates or T451 applications, see Accessories. When replacing old-style T451A/T651A, use a wallplate to cover previous wall marks. This wallplate is packaged with the T651A2028 SUPER TRADELINE model. For T451 applications, see Accessories.
- Before mounting the thermostat, connect the system wiring to the proper terminals at the rear of the thermostat. Follow the equipment manufacturer’s instructions or refer to Fig. 4 for the typical system hookup.
- Remove the cover assembly from the thermostat. Attach the thermostat to the junction box with the two screws provided. Replace the cover assembly. See Fig. 3.
- Use a 1/16 hex Allen wrench to install the Allen locking cover screw.

T694A, B, D, F THERMOSTATS (Fig. 5)
All T694A, B, D, F Thermostats mount vertically on a 2 x 4 in. or 4 x 4 in. junction box. See Fig. 5. Use a 2 x 4 in. cover plate with a 4 x 4 in. junction box.
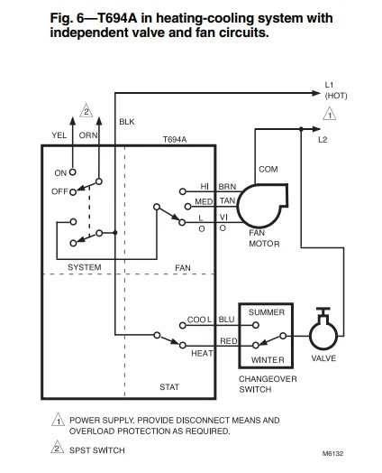
- Before mounting, connect the system wiring to the proper color-coded leads at the rear of the thermostat. Follow the equipment manufacturer’s instructions or refer to Figs. 6–9 for typical system hookups.
- Remove thermostat cover assembly. Attach the thermostat to the junction box with the two screws provided. Replace thermostat cover assembly.






Checkout
After the thermostat is wired and mounted, perform the following system checkout procedure.
T451/T651
In Heating Application:
- Close disconnect switch (if used).
- Adjust the setpoint above room temperature and check that the heating system turns on.
- Adjust the setpoint below room temperature and check that the heating system turns off.
- Adjust the thermostat for the desired room temperature.
In Cooling Application:
- Close disconnect switch (if used).
- Adjust the setpoint below room temperature and check that the cooling system turns on.
- Adjust the setpoint above room temperature and check that the cooling system turns off.
- Adjust the thermostat for the desired room temperature.
Note: Wider temperature differential ranges can occur when used in cooling applications with current draws that are more than four amps. If a wider differential range is unacceptable, use a T6051 Heavy Duty Line Voltage Thermostat for a smaller differential range.
T694
Note: The System switch must be in the ON position to check out the system.
- Close the disconnect switch (if used) and press the HEAT switch; adjust the setpoint above room temperature and check that the heating system turns on.
- Adjust the setpoint below room temperature and check that the heating system turns off.
- Press the COOL switch; adjust the setpoint below room temperature. Check that the cooling system turns on and the fan runs continuously.
- Press the fan LO, MED, and HI switches and check that the fan control operates properly.
- Adjust the setpoint above room temperature and check that the cooling system turns off. The fan operates continuously.
- Adjust the thermostat for the desired room temperature.
If questions arise regarding this product, contact your distributor or local Honeywell representative.
For More Manuals By Honeywell, Visit ManualsLibraryy.
Honeywell T651A Line-Voltage Thermostat-FAQs
What is a line-voltage thermostat used for?
Line-voltage thermostats control electric heaters such as baseboard, wall, cove, radiant, or in-ceiling heaters. They directly manage 120V or 240V electrical systems.
What voltage does the Honeywell T651A use?
The T651A is a line-voltage thermostat and operates on 120V or 240V, depending on your heating system. It does not require a C-wire like low-voltage thermostats.
How can I tell if my thermostat is 120V or 240V?
Check your home breaker: a single-pole breaker usually supplies 120V, while a double-pole breaker indicates 240V. Always turn off power before inspecting wires.
What is the difference between line-voltage and low-voltage thermostats?
Line-voltage thermostats control electric heaters directly at 120–240V, while low-voltage thermostats use 24V and need a transformer to operate heating/cooling systems. Low-voltage units are safer but less powerful.
What is the difference between single-pole and double-pole thermostats?
Single-pole thermostats control one hot wire and lack a true OFF setting. Double-pole thermostats control two hot wires and can fully disconnect power from the heater for safety.
Can I replace a double-pole thermostat with a single-pole one?
It’s not recommended. A single-pole thermostat cannot fully disconnect a double-pole heating circuit, which may be unsafe or violate code.
How does a line-voltage thermostat work?
It senses room temperature and turns the electric heater ON or OFF by controlling the full line voltage going to the heater.
What happens if I plug a 240V heater into a 120V thermostat?
The heater may fail to operate correctly, producing low heat or no heat. Always match the thermostat voltage to your heater’s voltage rating.
Is the Honeywell T651A AC or DC?
It is designed for AC (alternating current) line-voltage systems, typically found in residential electric heating setups.










