
Rheem Criterion II Plus 2 Gas Furnace


STANDARD EQUIPMENT
Completely assembled and wired; induced draft; pressure switch; redundant main gas control; blower compartment door safety switch; solid state time on/time off blower control; limit control; manual shut-off valve, pressure regulator for natural and L.P. (propane) gas; transformer; direct drive multispeed blower motor.
Furnaces are equipped with a cooling/heating relay and transformer (40VA) ready for air conditioning applications. (Please note: a thermostat is not included as standard equipment.) Flame sensor diagnostics; onboard twinning; fused transformer (secondary), 3rd speed option for continuous fan; common heat/cool terminal.
All models can be converted by a qualified Rheem distributor or local service dealer to use L.P. (propane) gas without changing burners. Factory-approved kits must be used to convert from natural to L.P. (propane) gas and may be ordered as optional accessories from a Rheem parts distributor.
PHYSICAL DATA AND SPECIFICATIONS
| MODEL NUMBERS RGLH- SERIES | 05EAUER 05NAUER | 07EAUER 07NAUER | 07EAMGR 07NAMGR | 10EAMER 10NAMER | 10EBRJR 10NBRJR | 12EARJR 12NARJR | 15EARJR 15NARJR |
| Input–BTU/Hr [kW] ➁ | 50,000 [15] | 75,000 [22] | 75,000 [22] | 100,000 [29.3] | 100,000 [29.3] | 125,000 [36.6] | 150,000 [44] |
| Heating Capacity BTU/Hr [kW] ➀ | 41,000 [12] | 60,000 [18] | 60,500 [18] | 80,000 [23] | 81,000 [24] | 99,000 [29] | 120,000 [35] |
| High Altitude Input [kW] | 45,000 [13] | 67,500 [19.8] | 67,500 [19.8] | 90,000 [26.4] | 90,000 [26.4] | 112,500 [33] | 135,000 [39.6] |
| High Altitude Output Capacity [kW] | 36,500 [10.7] | 53,500 [15.7] | 54,000 [15.8] | 72,000 [21.1] | 72,500 [21.2] | 89,000 [26.1] | 107,500 [31.5] |
| Heat Ext. Static Pressure [kPa] | .10 [.025] | .12 [.029] | .12 [.029] | .15 [.037] | .15 [.037] | .20 [.05] | .20 [.05] |
| Blower (D x W) [mm] | 11 x 6 [279 x 152] | 11 x 6 [279 x 152] | 11 x 7 [279 x 178] | 11 x 6 = 10*AU [279 x 152] 11 x 7 = 10*AM [279 x 178 | 11 x 10 [279 x 254] | 11 x 10 [279 x 254] | 11 x 10 [279 x 254] |
| Motor H.P. [W]–Speeds [W]– PSC Type | 1/2-4-PSC [373] | 1/2-4-PSC [373] | 3/4-4-PSC [559] | 1/2-4-PSC [373] | 3/4-4-PSC [559] | 3/4-4-PSC [559] | 3/4-4-PSC [559] |
| Motor Full Load Amps | 6.8 | 7.1 | 9.5 | 7.1 | 9.5 | 9.5 | 9.5 |
| Heating Speed | MED-LOW | MED-HIGH | MED-LOW | MED-HIGH | MED-LOW | MED-LOW | MED-LOW |
| Cooling Speed | HIGH | HIGH | MED-HIGH | HIGH | MED-HIGH | MED-HIGH | MED-HIGH |
| Cooling CFM @ .5″ [kPa] E.S.P. (Nominal) [L/s] | 1200 [566] | 1200 [566] | 1600 [755] | 1200 [566] | 2000 [944] | 2000 [944] | 2000 [944] |
| Rated E.S.P. (In. W.C.) [kPa] | .50 [.12] | .50 [.12] | .50 [.12] | .50 [.12] | .50 [.12] | .50 [.12] | .50 [.12] |
| Temperature Rise Range °F [°C] | 25-55 [13.9-30.6] | 40-70 [22.2-38.9] | 25-55 [13.9-30.6] | 55-85 = 10*AU [30.6-47.2] 45-75 = 10*AM [25-41.7] | 40-70 [22.2-38.9] | 40-70 [22.2-38.9] | 50-80 [27.8-44.4] |
| Max. Outlet Air Temp. °F [°C] | 155 [68.3] | 165 [73.9] | 155 [68.3] | 190 [87.8] | 190 [87.8] | 180 [82.2] | 190 [87.8] |
| Standard Filter [mm] | (1) 14 x 20 [356 x 508] | (2) 12 x 20 [305 x 508] | (2) 12 x 20 [305 x 508] | (2) 12 x 20 [305 x 508] | (2) 14 x 20 [356 x 508] | (2) 14 x 20 [356 x 508] | (2) 14 x 20 [356 x 508] |
| Approx. Shipping Weight (Lbs.) [kg] | 85 [38.6] | 105 [47.6] | 105 [47.6] | 115 [52.2] | 120 [54.4] | 140 [63.5] | 150 [68.0] |
| AFUE–Electric Ignition Models ➀ | 82.2% | 80.5% | 81.1% | 80.2% | 80% | 80% | 80% |
| California Seasonal Efficiency– Electric Ignition Nox Models | 75.9/76.2 | 74.4/74.9 | 75.1/75.5 | 75.2/75.2 | 74.7/74.7 | 75.2/75.3 | 76.0/75.9 |
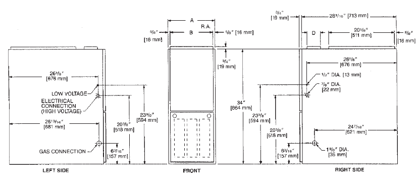
MODEL IDENTIFICATION—DOWNFLOW MODELS

DOWNFLOW DIMENSIONS


TABLE 1. DIMENSIONS AND CLEARANCE TO COMBUSTIBLE MATERIAL (INCHES) [mm]
| MODEL RGLH- SERIES | A | B | C | D | E | REDUCED CLEARANCES (IN.) [mm] | ||||||
| LEFT SIDE | RIGHT SIDE | BACK | TOP | FRONT | VENT | SHIP. WGTS. (LBS.) [kg] | ||||||
| 05 | 14 [356] | 1227/32 [326] | 103/8 [264] | ➀ | 131/8 [333] | 0 | 4 ➁ | 0 | 1 [25] | 3 [76] | 6 [152] ➂ | 85 [38.6] |
| 07 | 171/2 [445] | 1611/32 [415] | 121/8 [308] | ➀ | 165/8 [422] | 0 | 3 ➁ | 0 | 1 [25] | 3 [76] | 6 [152] ➂ | 105 [47.6] |
| 10 (A) | 171/2 [445] | 1611/32 [415] | 121/8 [308] | ➀ | 165/8 [422] | 0 | 3 ➁ | 0 | 1 [25] | 3 [76] | 6 [152] ➂ | 115 [52.2] |
| 10 (B) | 21 [533] | 1927/32 [504] | 137/8 [352] | ➀ | 201/8 [511] | 0 | 0 | 0 | 1 [25] | 3 [76] | 6 [152] ➂ | 120 [54.4] |
| 12 | 241/2 [622] | 2311/32 [593] | 155/8 [397] | ➀ | 235/8 [600] | 0 | 0 | 0 | 1 [25] | 3 [76] | 6 [152] ➂ | 140 [63.5] |
| 15 | 241/2 [622] | 2311/32 [593] | 155/8 [397] | ➀ | 235/8 [600] | 0 | 0 | 0 | 1 [25] | 3 [76] | 6 [152] ➂ | 150 [68] |
BLOWER PERFORMANCE DATA—DOWNFLOW MODELS
| MODEL NUMBER RGLH- SERIES | BLOWER SIZE [mm] | MOTOR H.P. [W] | BLOWER SPEED | CFM [L/s] AIR DELIVERY EXTERNAL STATIC PRESSURE INCHES [kPa] WATER COLUMN | |||||||
| .1 [.02] | .2 [.05] | .3 [.07] | .4 [.10] | .5 [.12] | .6 [.15] | .7 [.17] | |||||
| 05MAUER 05EAUE 05NAUER | 11 x 6 [279 x 152] | 1/2 [373] | LOW MED-LO MED-HI HIGH | 735 [347] 1025 [484] 1185 [559] 1345 [635] | 715 [337] 1015 [479] 1165 [550] 1330 [628] | 690 [326] 995 [470] 1150 [543] 1310 [618] | 660 [311] 975 [460] 1130 [533] 1295 [611] | 635 [300] 955 [451] 1100 [519] 1265 [597] | 605 930 1075 1235 | [286] [439] [507] [583] | 575 [271] 905 [427] 1040 [491] 1205 [569] |
| 07MAUER 07EAUE 07EAUER | 11 x 6 [279 x 152] | 1/2 [373] | LOW MED-LO MED-HI HIGH | 835 [394] 990 [467] 1140 [538] 1300 [614] | 820 [387] 975 [460] 1125 [531] 1290 [609] | 800 [378] 955 [451] 1105 [522] 1265 [597] | 775 [366] 935 [441] 1080 [510] 1245 [588] | 750 [354] 905 [427] 1050 [496] 1215 [573] | 720 875 1020 1180 | [340] [413] [481] [557] | 685 [323] 835 [394] 980 [463] 1140 [538] |
| 07MAMGR 07EAMG 07NAMGR | 11 x 7 [279 x 178] | 3/4 [559] | LOW MED-LO MED-HI HIGH | 1210 [571] 1580 [746] 1915 [904] — | 1205 [569] 1560 [736] 1880 [887] 2050 [967] | 1195 [564] 1550 [732] 1825 [861] 1995 [942] | 1180 [557] 1530 [722] 1790 [845] 1940 [916] | 1165 [550] 1495 [706] 1740 [821] 1885 [890] | 1155 1465 1675 1835 | [545] [691] [791] [866] | 1130 [533] 1430 [675] 1600 [755] 1770 [835] |
| * | * | * | LOW | 935 [441]* | 910 [429]* | 885 [418]* | 855 [404]* | 825 [389]* | 785 | [370]* | 760 [359]* |
| 10EAME* 10NAMER | 11 x 7 [279 x 178] | 1/2 [373] | MED-LO MED-HI HIGH | 1070 [505] 1240 [585] 1420 [670] | 1055 [498] 1210 [571] 1395 [658] | 1040 [491] 1190 [562] 1370 [647] | 1010 [477] 1165 [550] 1340 [632] | 980 [463] 1135 [536] 1305 [616] | 945 1095 1265 | [446] [517] [597] | 905 [427] 1055 [498] 1220 [576] |
| 10EBRJR 10NBRJR | 11 x 10 [279 x 254] | 3/4 [559] | LOW MED-LO MED-HI HIGH | 1330 [628] 1690 [798] — — | 1295 [611] 1670 [788] 2085 [984] 2410 [1137] | 1285 [606] 1655 [781] 2055 [970] 2355 [1111] | 1245 [588] 1615 [762] 2005 [946] 2305 [1088] | 1225 [578] 1585 [748] 1970 [930] 2240 [1057] | 1205 [569] 1565 [739] 1945 [918] 2165 [1022] | 1160 [547] 1525 [720] 1880 [887] 2100 [991] | |
| 12EARJR 12NARJR | 11 x 10 [279 x 254] | 3/4 [559] | LOW MED-LO MED-HI HIGH | 1330 [628] — — — | 1295 [611] 1690 [798] 2090 [986] 2395 [1130] | 1280 [604] 1660 [783] 2035 [960] 2335 [1102] | 1240 [585] 1635 [772] 1985 [937] 2260 [1067] | 1215 [573] 1580 [746] 1930 [911] 2185 [1031] | 1210 1535 1850 2080 | [571] [724] [873] [982] | 1175 [555] 1480 [698] 1785 [842] 1965 [927] |
| 15MARJR 15EARJR 15NARJR | 11 x 10 [279 x 254] | 3/4 [559] | LOW MED-LO MED-HI HIGH | 1300 [614] 1675 [791] 2105 [993] — | 1280 [604] 1650 [779] 2075 [979] 2340 [1104] | 1230 [580] 1620 [765] 2035 [960] 2290 [1081] | 1205 [569] 1570 [741] 1990 [939] 2215 [1045] | 1170 [552] 1545 [729] 1955 [923] 2145 [1012] | 1115 1485 1900 2080 | [526] [701] [897] [982] | 1030 [486] 1425 [673] 1815 [857] 1995 [942] |
ACCESSORIES—DOWNFLOW
DOWNFLOW WARNING: Unit design is certified for installation on a non-combustible floor. A special factory-supplied combustible floor sub-base is required when installing on a combustible floor. Failure to install the sub-base may result in fire, property damage, and personal injury.
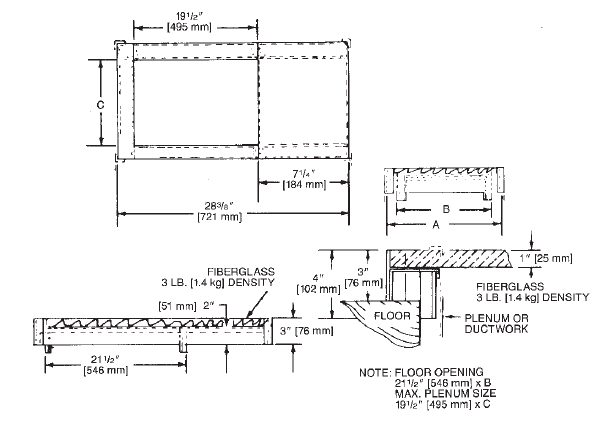
COMBUSTIBLE FLOOR BASE DIMENSIONS
| COMBUSTIBLE FLOOR BASE | USE WITH FURNACE SIZES | A IN. [mm] | B IN. [mm] | C IN. [mm] |
| RXGC-B14 | RGLH-05 | 141/2 [368] | 131/4 [337] | 111/4 [286] |
| RXGC-B17 | RGLH-07, RGLH-10(-)A | 18 [457] | 163/4 [425] | 143/4 [451] |
| RXGC-B21 | RGLH-10(-)B | 211/2 [546] | 201/4 [514] | 181/4 [464] |
| RXGC-B24 | RGLH-12, RGLH-15 | 25 [635] | 233/4 [603] | 213/4 [552] |
PLENUM DATA—“A” COILS
Plenum adapters are required in some instances for use on downflow applications when plenum and furnace sizes do not match.
| FURNACE WIDTH IN. [mm] | PLENUM WIDTH IN. [mm] | PLENUM ADAPTER DOWNFLOW | COIL PLENUM |
| 14 [356] | 161/4 [413] | RXAA-C178 | RXAL-B16BU |
| 14 [356] | 201/4 [514] | RXAA-C179 | RXAL-B20BU |
| 171/2 [445] | 161/4 [413] | RXAA-C186 | RXAL-B16BU |
| 171/2 [445] | 201/4 [514] | RXAA-C180 | RXAL-B20BU |
| 171/2 [445] | 215/8 [549] | RXAA-C189 | RXAL-B21BU |
| 171/2 [445] | 251/4 [641] | RXAA-C181 | RXAL-B25BU |
| 21 [533] | 221/4 [565] | RXAA-C182 | RXAL-B22BU |
| 21 [533] | 251/4 [641] | RXAA-C183 | RXAL-B25BU |
| 241/2 [622] | 251/4 [641] | RXAA-C184 | RXAL-B25BU |
| 241/2 [622] | 215/8 [549] | RXAA-C190 | RXAL-B21BU |

RXPF-F01 and F02
FOSSIL FUEL KITS—are for use with Rheem Heat Pumps and Criterion II warm air furnaces. The RXPF-F02 meets TVA requirements.
RXGF-C
FILTER RACK—Downflow top return mount. NOTE: Filter racks are shipped without filters. Filters are available through PROSTOCK™.
OPTION CODE FOR HIGH ALTITUDE: US-277 Canada-298 (Kit packaged with furnace. Requires field installation.)
GENERAL TERMS OF LIMITED WARRANTY
Rheem will furnish a replacement for any part of this product that fails in normal use and service within the applicable period stated, by the terms of the limited warranty. For Complete Details of the Limited Warranty, Including Applicable Terms and Conditions, See Your Local Installer or Contact the Manufacturer for a Copy.
For more manuals by Rheem visit, ManualsLibraryy
Rheem Criterion II Plus 2 Gas Furnace-FAs
How do I reset my Rheem Criterion II gas furnace?
Turn off the power and locate the reset button near the burner chamber. Press the small button between the two leads. If you hear a click, the reset was successful. Turn the power back on, and the furnace should start working.
What does code 2 mean on a Rheem furnace?
A 2-blink error code indicates an issue with the negative pressure switch circuit, meaning the switch is either not closing or reopening unexpectedly.
Why does my Rheem furnace keep shutting off?
This could be due to a venting issue or insufficient airflow through the burners. If the inducer fan motor isn’t drawing enough air, the rollout switch will trip to prevent overheating, causing the furnace to shut off after a few minutes.
How long should a two-stage furnace run?
A single-stage furnace typically runs in 10- to 15-minute cycles, two or three times per hour. A two-stage furnace runs mostly on a lower setting and operates nearly continuously for more even heating.
What do W1 and W2 mean on a furnace?
W1 controls the first stage of heating, while W2 activates the second stage for additional heating when needed. This helps maintain consistent indoor temperatures efficiently.
Why does my furnace have two filters?
If your HVAC system has multiple return vents, each vent may have its own filter to ensure proper air filtration and prevent dust and debris from entering the system.
Does the thermostat control a two-stage furnace?
Yes, the thermostat regulates a two-stage furnace automatically. It first activates the low setting and will switch to high if additional heat is required.
Why does my furnace turn on and off every two minutes?
Frequent cycling can be caused by dirty filters, blocked ducts, incorrect thermostat settings, or a faulty limit switch. Regular maintenance can help prevent short cycling and improve efficiency.
